Vesna 202 - nii nagu ma selle sain

Vesna 202 – nii nagu ma selle sain

Märtsi kuus ilmus minu juurde kolleeg, lai naeratus suul – kas tahad? Ei tea, mis viga. Ei hakka lihtsalt tööle.

Tegu on 1982 aasta kassetmakiga Весна  202 (“Весна”on tõlkes “kevad”). Sellest makist on erinevaid modifikatsioone, olen avastanud kolm erinevat. Maki algvariant (1977) erineb sisu poolest veidi sellest, mis minu kätte sattus, kõige lähedasem on 1983 aasta väljalaske skeem. Kasutusjuhend, lisainfo, skeem.

Makk ise on oma olemuselt veidi  halvasti välja kukkunud “parandatud versioon” venelaste üheks parimaks kassetikaks tituleeritud “Весна 306” makist.

Mootor BDS 02 pärast õlitamist

Mootor BDS 02 pärast õlitamist

“Kevad 202”  on standardi järgi klass vingem. Paraku selle klassi tasemega läks ka skeem, kasutamine ja heli “keerulisemaks”. Ilmus oma olemuselt mõttetu mürapiirik, mida ei saa välja lülitada ja mis kõrged sagedused metsa keerab.

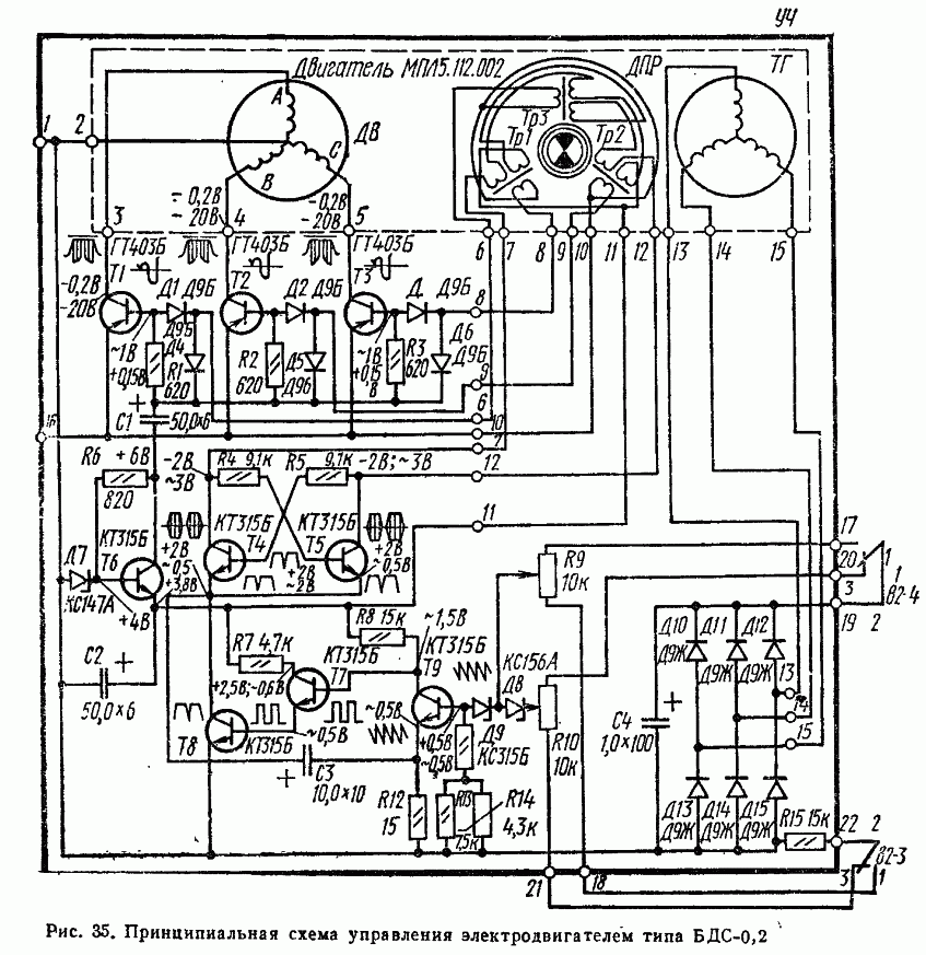
Mootori bds 02 juhtelektroonika (uuem variant)

Mootori bds 02 juhtelektroonika (uuem variant)

Mehaanika õnneks on sama, mis 306 isendil ja tegu on minu ja enamike venefoorumlaste arvates parima kantava kassetmakimehaanikaga. Põhjus peitub kahes vastassuunalise pöörlemisega hoorattas. Ja seetõttu minimeeritakse maki liigutamisel tekkiv mehaaniline mõju.

Mehaanikas on kasutusel veel üks venelaste üllitis mootor “BDS-02, (kirjeldus Vesna 306 lehel ja skeem allpool ), mis oma olemuselt oli kontaktitu alalisvoolumootor ehk reaalselt kolmefaasiline vahelduvvoolumootor.

Kuna selle pöörlemiskiirus ei sõltu mitte toitest vaid juhtsagedusest, on selle mootori toitepinge piirid ja jõumoment suured. Ja mõlema maki töövõime kaob ära 4,5 V juures. Võrdluseks, teised 9 V toitega vene makid surevad ära juba 7 V juures. Tegin maki enamvähem korda, karjub ja isegi lindistab täitsa omal tasemel.

Video